РЕЗОНАНСНЫЙ ПРЕОБРАЗОВАТЕЛЬ НАПРЯЖЕНИЯ ДЛЯ ЛДС


Ю. БОРОДАТЫЙ, Р. КОТУРБАТ, с. Ривна, Ивано-Франковской обл.

Резонансный преобразователь напряжения отличается от импульсных и квазирезонансных преобразователей очень низкими потерями на переключательных транзисторах (1...2% от преобразуемой мощности). Его можно использовать для питания ламп дневного света (ЛДС) [1]. Отсутствие стабилизатора дает возможность питать любые ЛДС, в том числе и с перегоревшими пусковыми спиралями.

Главной задачей при конструировании устройства было использование готового трансформатора от лампового телевизора ТС-180 (ТС-180-2), так как очень не хотелось заниматься изготовлением моточных узлов. Второй принцип, заложенный в самоделку - простота, так как это обеспечивает конструкции высокую надежность и ремонтопригодность.

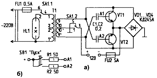
Схема (рис.1а) предназначена для питания ЛДС от аккумулятора и его зарядки от сети. Можно использовать даже аккумуляторы с одной закороченной банкой при увеличении емкостей С1 и С2 до 0,5 мкФ.

pit-6o1-1.gif
Puc.1
Для зарядки аккумулятора переключатель SA1 устанавливается в верхнее по схеме положение. Напряжение сети с трансформатора Т1 через диоды VD1 ...VD4 прикладывается к аккумулятору. При переходе в рабочий режим (питание ЛДС) SA1 устанавливается в нижнее по схеме положение. Иногда для запуска очень старых ламп требуется схема, повышающая потенциал базы VT1 иVТ2(рис.1б).

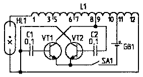
Преобразователь напряжения состоит из двух блокинг-генераторов, работающих синхронно. Контур, образованный емкостью базовых переходов транзисторов и обмоткой трансформатора, входит в резонанс с другим контуром, образованным емкостью лампы и вторичной обмоткой. Частота резонансных колебаний - 100...150 кГц. Уменьшив емкость конденсаторов до 0,1 мкФ, используя всего одну (можно с КЗ в витках!) катушку, можно сделать преобразователь по схеме, показанной на рис.2.

pit-6o1-2.gif
Puc.2
Детали. Транзисторы в схемах должны быть только мощные, в металлических корпусах, например КТ805. При повышении напряжения питания свыше 12,8 В КПД схемы несколько уменьшается, что приводит к нагреву транзисторов. В схеме, приведенной на рис.1, транзисторы и соответствующие им диоды можно расположить на двух радиаторах. Другие два диода можно прикрутить непосредственно к шасси. Нагрев транзисторов можно снизить уменьшением емкости конденсаторов, что облегчает запуск лампы, но снижает ее яркость свечения. В качестве HL1 используется любая лампа дневного света (6...40 Вт). Если конденсаторы греются, замените их на более качественные, с меньшей утечкой. Схемы некритичны к деталям.

В качестве Т1, кроме ТС-180, можно применить ТС-160 и другие аналогичные трансформаторы. При использовании только одной пустой катушки (рис.2) заполнять ее ферритовым "ломом", как описано в [3], не требуется. Транзисторы могут быть и p-n-р проводимости, если поменять полярность диодов и батареи.

Литература

1. Коновалов Е. Квазирезонансный преобразователь напряжения. - Радио, 1996, N2, С.52.
2. Бородатый Ю. Дневное от аккумулятора. - Дом, сад, огород, 1998. N4.
3. Бородатый Ю. Дневное от аккумулятора. - Электрик, 2000, N4.


РЛ 6/2001