УМНОЖИТЕЛЬ ДОБРОТНОСТИ МАГНИТНОЙ АНТЕННЫ


И. НЕЧАЕВ, г. Курск

Как известно, у простых приемников прямого усиления чувствительность и избирательность невысоки, особенно в диапазоне СВ. Повысить их можно, применив умножители добротности.

Недостатки простых приемников обусловлены в первую очередь тем, что прием осуществляется, как правило, на магнитную антенну, которая одновременно является и единственным селективным элементом приемника прямого усиления. При намотке одножильным проводом добротность магнитной антенны невелика, особенно если первый каскад усилителя радиочастоты (УРЧ) собран на биполярном транзисторе. Из-за этого полоса пропускания на верхней границе диапазона СВ составляет 40 кГц и более.

Один из способов повышения чувствительности и избирательности простого приемника прямого усиления - применение умножителя добротности (Q-умножителя). Реализовать его удастся введением положительной обратной связи в первом каскаде УРЧ, т. е. путем его доработки, как предложено в [1]. Можно также ввести отдельное отключаемое устройство, описанное в [2], либо элемент с отрицательным дифференциальным сопротивлением.

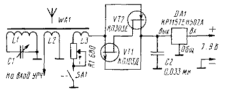
Более устойчивую работу умножителя добротности удастся получить при использовании в качестве элемента с отрицательным дифференциальным сопротивлением аналога туннельного диода, например, "лямбда-диода" [3, 4] на двух полевых транзисторах (рис. 1). Здесь аналог включен последовательно с переменным резистором R1 и катушкой L3. Резистором плавно изменяют суммарное значение вносимого в контур отрицательного сопротивления, а значит, и его добротность.

pr-601-1.gif
Puc.1
Режим по постоянному току обеспечивает интегральный стабилизатор напряжения DA1. Напряжение на устройство подают выключателем SA1, совмещенным с резистором.

Испытания устройства показали, что на высокочастотном участке диапазона СВ (1,2...1,6 МГц) умножитель позволяет увеличить сигнал на входе УРЧ на 10...15 дБ (в 3...5 раз) и сузить полосу пропускания в несколько раз - с 50...60 до 10 кГц. Правда, из-за внесения дополнительной емкости в контур приемника одновременно с изменением добротности изменялась и частота его настройки - около 10 кГц вниз по частоте.

Катушка L3 содержала 15...25 % витков катушки L1 и размещалась рядом с ее заземленным концом. Транзисторы были подобраны с близкими значениями начального тока и напряжения отсечки.

Резистор, транзисторы и конденсатор нужно разместить в корпусе приемника в непосредственной близости от магнитной антенны, монтаж вести навесным методом проводниками минимальной длины, корпус переменного резистора соединить с общим проводом. Допустимо применить транзисторы с меньшим начальным током (буквенные индексы А-Г), но тогда придется уменьшить напряжение, подаваемое на аналог лямбда-диода, чтобы оно соответствовало примерно середине участка с отрицательным дифференциальным сопротивлением [4].

Налаживание устройства сводится к подбору числа витков катушки L3 таким образом, чтобы в верхнем по схеме положении движка резистора возникала генерация на частоте настройки контура, а при небольшом смещении вниз - пропадала. Проверить это можно с помощью любого приемника с диапазоном СВ.

В такой конструкции допустимо использовать аналог туннельного диода на биполярных транзисторах (рис. 2). Он работает аналогично, но из-за того, что крутизна участка с отрицательным дифференциальным сопротивлением здесь выше, переменный резистор R5 (он может быть совмещен с выключателем SA1) применен с меньшим сопротивлением. Катушка L3 содержит меньше витков по сравнению с предыдущим вариантом умножителя - 5 % от числа витков катушки L1.

pr-601-2.gif
Puc.2
Описываемая конструкция надежна в эксплуатации и позволяет повысить уровень сигнала на входе УРЧ до 20 дБ (в 10 раз). Но полоса пропускания при этом уменьшается до 6 кГц, а частота настройки смещается вниз примерно на 3 %. Последнее обусловлено большими собственными емкостями транзисторов. Чтобы уменьшить этот эффект, надо применить транзисторы с меньшей емкостью.

ЛИТЕРАТУРА

1. Нечаев И. Приемник прямого усиления с переменной полосой пропускания. - Радио, 1990, № 2, с. 78, 79.
2. За рубежом. Простой умножитель добротности. - Радио, 1968, № 3, с. 60.
3. Нечаев И. Лямбда-диод и его возможности. - Радио, 1984, № 2, с. 54.
4. Нечаев И. Лямбда-диод в радиолюбительских конструкциях. - Радио, 1996, № 5, с. 35 -37.


Радио 6/2001, c.58.