ДОРАБОТКА ИМПОРТНЫХ ТА


И. ШМОРГУН, г. Нарткала, КБР.

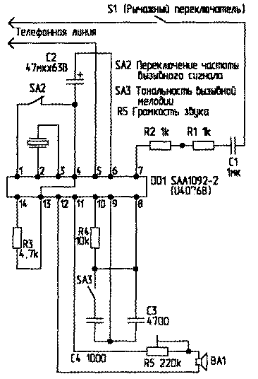
Предлагаю доработку вызывной части импортных телефонных аппаратов ("FeTap", "Siemens", TriTel", "Philips") и их адаптацию к координатным АТС.

Я работаю на АТС координатной системы типа АТСК-100/2000 и столкнулся с таким явлением - при вызывном сигнале (звонке) эти аппараты либо не звенят вообще, либо слегка "подзванивают" во время действия напряжения индуктора. Эти явления наблюдаются обычно в дневное и вечернее время, а ночью и утром аппараты звенят нормально.

Выяснилось, что если частота "индуктора" ниже 30 Гц, эти аппараты не звенят. А частота индуктора на АТСК составляет 25 Гц. При изучении вызывной части ТА я выяснил, что все эти аппараты содержат вызывную микросхему типа SAA1092-2 либо ее аналог фирмы Telefunken U4076B.

tlf-5o1-1.gif

На АТС европейских стран частота индуктора составляет 50 Гц. Микросхема содержит функцию переключения частоты принимаемого вызывного сигнала (до 30 Гц и выше 30 Гц).

В телефонном аппарате у этих микросхем вывод 1 не задействован, что соответствует частоте вызывного сигнала 50 Гц. При доработке ТА я соединил вывод 1 микросхемы с выводом 4 (общий провод). После этого аппарат стал звонить нормально в любое время и на любой АТС координатной системы. Я доработал более 30 аппаратов, и все они работают нормально. На схеме вызывной части ТА доработка - это кнопка SA2. При разомкнутой кнопке ТА работает с индуктором с частотой более 30 Гц, а при замкнутой - менее 30 Гц.


РЛ 5/20001