Пробник качества дистиллированной воды


Мирослав Садляк

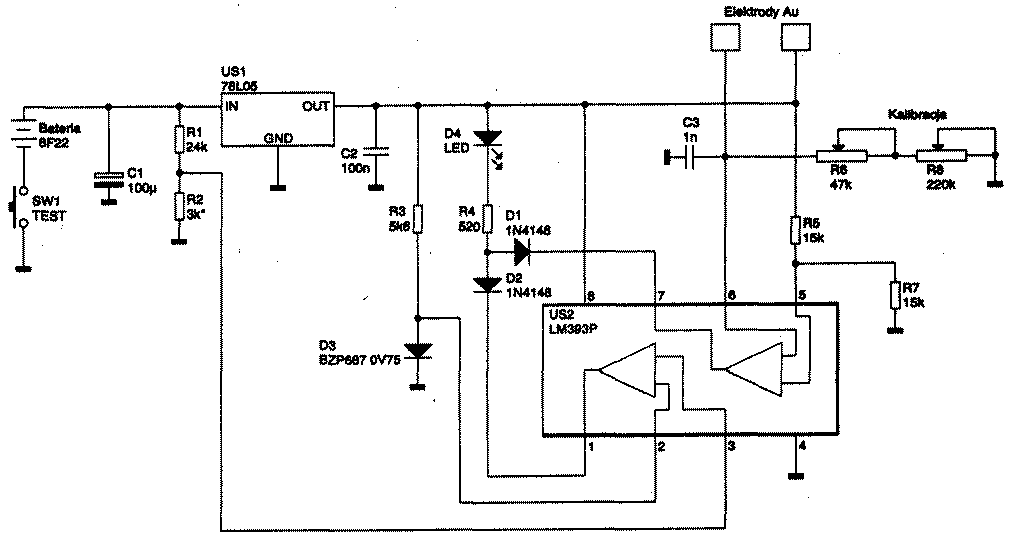
Принцип измерения основан на том факте, что удельная проводимость золоченых электродов (площадью 1-2 см2), опущенных в дистиллированную воду, не превышаете,5...2 мС/см2, в то время как аналогичный параметр в питьевой воде и воде для автоаккумуляторов не должен превышать 2...4 мС/см2, в минеральной воде достигает 500... 1000 мС/см2, а в воде, загрязненной промышленными отходами, превышает 10000 мС/см2. Устройство представляет собой мост постоянного тока из резисторов R5/R7, Rэ/(R6 + R8), где Вэ - эквивалентное сопротивление между электродами Elektrody Аu, в диагональ которого включен правый по схеме компаратор ИМС US2 (инвертирующий вход 6).

iz3-rx502-1.gif

Если загрязненность воды превышает установленный при калибровке резисторами R8 (грубо) и R6 (точно) порог, то компаратор переходит в состояние с низким выходным уровнем и через диод 01 приводит к свечению индикатора D4. На левом по схеме компараторе US2 выполнен индикатор недопустимого разряда 9-вольтовой батареи (типа «Крона» 6F22) питания. Налаживание сводится к калибровке резисторами R6, R8 порога свечения D4 при опускании электродов в талую воду, образован- • ную из льда с морозильной камеры холодильника.


(«Bektronika Praktyczna» №9/ 2002, с.33-35)