ЭКВАЛАЙЗЕРЫ ЗВУКОВЫХ СИГНАЛОВ


В. БРЫЛОВ, г. Москва

Наряду с обобщением сведений о различных видах эквалайзеров автор приводит несколько схем многополосных устройств на основе новых импортных специализированных микросхем, дает рекомендации по налаживанию самих устройств и настройке аудиосистем с блоком эквалайзера.

Современная аудиоаппаратура и акустические системы в полной мере обеспечивают высококачественное воспроизведение звука лишь в специально оборудованном помещении, предназначенном для прослушивания музыки. Большинство же жилых помещений, особенно небольших размеров, непригодно для этой цели. В любой точке подобных помещений имеет место такое явление, как интерференция (сложение с разными фазами) звуковых волн, пришедших непосредственно от акустических систем и отраженных от стен, потолка, пола, мебели. При этом на некоторых частотах возникают стоячие волны - пучности и провалы интенсивности звука с неравномерностью до 20 дБ, что вызывает необходимость регулировки АЧХ аудиосистемы в определенных полосах частот.

Недостаточная звукоизоляция помещения приводит к тому, что прослушивать звуковые программы приходится с уровнем, значительно сниженным по отношению к тому, на котором они формируются (примерно 90 фон). В результате, для сохранения тембра звучания требуется подъем уровня громкости на частотах ниже 200 и выше 5000 Гц. Соответствующая компенсация, которую вводят в регуляторы громкости, как правило, бывает неполная.

Регулирование АЧХ необходимо и для решения других задач: корректирования звучания фонограмм невысокого качества и погрешностей АЧХ аппаратуры, компенсирования возрастных изменений слуха, подбора тембрального звучания по вкусу слушателя.

Для регулировки АЧХ используют регуляторы тембра и эквалайзеры.

Регуляторы тембра - пассивные и активные - относительно просты. Подробные сведения об их схемах с формулами расчета приведены в [1]. Они позволяют плавно изменять АЧХ на низких и высоких частотах на величину до ±14...18 дБ на краях диапазона. Максимальная крутизна АЧХ в реальных регуляторах может достигать 4...5 дБ на октаву.

Много это или мало? В небольших помещениях звуковые колебания с частотами ниже 40 Гц сильно ослабляются, а в полосе 80...200 Гц, наоборот, несколько усиливаются. Спад на низших частотах может достигать 10 дБ и более. Казалось бы, регулятор тембра имеет достаточные возможности для компенсации этого спада. Но выровнять АЧХ на этом участке простым регулятором тембра принципиально невозможно. При подъеме уровня самых низких частот одновременно будут усилены и без того завышенные сигналы в полосе 80. ..200 Гц. Положение может исправить лишь эквалайзер - многополосный регулятор, позволяющий устанавливать необходимый коэффициент передачи в узкой полосе частот.

Существуют эквалайзеры с ручным и электронным управлением. Первые, в свою очередь, разделяют на графические, параметрические и параграфические.

Графические эквалайзеры (ГЭ) до недавнего времени были распространены наиболее широко. В них диапазон звуковых частот разбит на полосы (максимально - 24 полосы в эквалайзере Technics SH-8020). Регулировку коэффициента передачи в отдельных полосах производят переменными резисторами, например типа СПЗ-23, с линейным регулятором, так что положение их движков на панели регулировок наглядно отражает форму АЧХ, это и определяет название - графические. В [2] рассмотрено несколько таких устройств для ламповых и транзисторных усилителей, имеющих пять или шесть полос регулировки с частотами 40, 90, 250, 2000, 6000, 15 000 Гц.

Полосовые фильтры с LC-контурами в силу громоздкости и необходимости экранирования не нашли широкого применения. В современных эквалайзерах используются только пассивные и активные RC-фильтры.

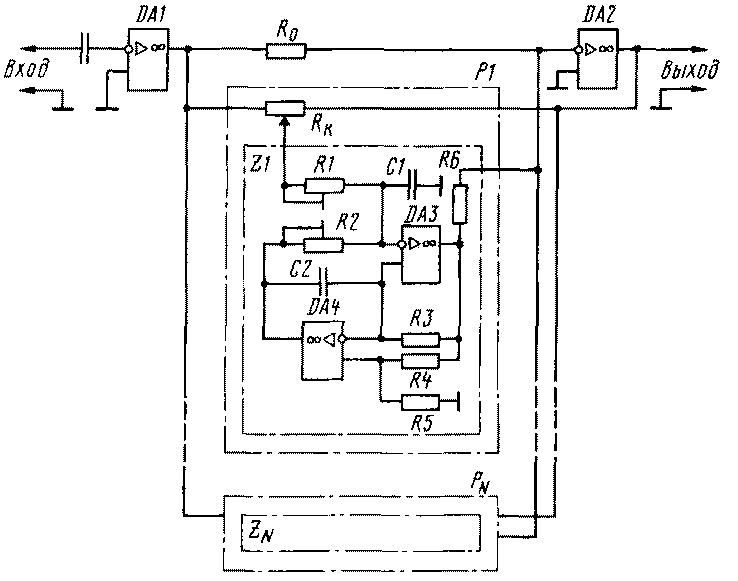
Подробно устройство ГЭ с активными полосовыми фильтрами рассмотрено в [3], где предложен пятиполосный эквалайзер. Построив такой эквалайзер, я столкнулся с тем, что введение коррекции регуляторами вызывает заметное нарушение стереобаланса звуковой картины. Причина этого явления была названа в [4]. Для сохранения стереобаланса при любом положении регуляторов необходимо, чтобы значения резонансной частоты и добротности фильтров в левом и правом каналах отличались друг от друга не более чем на 5 %. Отличие их от расчетных значений менее существенно. Для этого в устройстве используются пассивные компоненты с допуском не более ±3 %. Сделать это в любительских условиях сложно.

Проблема решается применением фильтров, собранных по схеме, показанной на рис. 1. Частотозадающую цепь в каждом из них образуют резисторы R2-R5 и конденсаторы С1, С2. Подстроечные резисторы R1 и R2 позволяют точно установить необходимые значения добротности (ширины полосы пропускания) и центральной частоты фильтра. В [4] приведено описание десятиполосного октавного эквалайзера, собранного по этой схеме с использованием деталей с допуском ±10 %. Частоты настройки фильтров в нем равны 30, 60, 120, 240, 480, 960, 1920, 3840, 7680, 15 360 Гц. Эквалайзер получается громоздким - в стереоварианте он содержит 11 ОУ типа К157УД2, более 250 резисторов и конденсаторов. Но это - плата за возможность построения устройства из деталей без подбора.

au-r8o-1.gif
Puc/1

Целесообразность использования таких полосовых фильтров была подтверждена в подробной работе по расчету фильтров [5]. В ней указано, что их чувствительность к разбросу номиналов компонентов в два-три раза ниже, чем в фильтрах, использовавшихся ранее.

Графические эквалайзеры широко применяют в аудиоаппаратуре. Пятиполосный эквалайзер усилителя "Лас-пи-005-стерео" обеспечивает регулировку АЧХ на частотах 40, 250, 1000, 5000, 15 000 Гц. В отечественном тюнере "Корвет-004-стерео" использован шестиполосный ГЭ, а в стационарном эквалайзере с той же маркой имеются десять полос с частотами 31,5; 63; 125; 250; 500; 1000; 2000; 4000; 8000; 16000Гц.

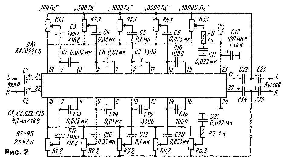
В современных радиоприемниках и усилителях звуковой частоты ГЭ выполнены на специализированных микросхемах, упрощающих эти изделия. Положительной стороной таких ГЭ является также и их низкая стоимость, которая обычно не превышает 1 долл. На рис. 2 и 3 показаны схемы включения микросхем BA3822LS фирмы ROHM и LS2009 фирмы SGS-Thomson, образующие пяти- и десятиполосные эквалайзеры. Эти схемы очень просты и в пояснениях не нуждаются.

au-r8o-2.gif
Puc.2

au-r8o-3.gif
Puc.3

Теперь - о параметрических эквалайзерах (ПЭ). Они отличаются от графических меньшим количеством полос и тем, что центральные частоты полос и их ширина (добротность фильтра) могут быть изменены слушателем.

Трех-пятиполосные варианты этих устройств позволяют простыми средствами обеспечить эффективную регулировку АЧХ с результатами, достижимыми в ГЭ с 8-11 полосами. Но в каждой полосе ПЭ необходимы два регулирующих элемента и два органа управления.

Способы реализации параметрических устройств на базе пассивных регуляторов тембра с изменяемыми частотами точек перегиба АЧХ указаны в [1]. Первый образец такого двухполосного регулятора был описан в [6].

Схема и подробное описание с формулами расчета пятиполосного ПЭ приведены в [7]. По словам автора, он обладает широкими возможностями. Перестройка частоты в полосовых фильтрах предусмотрена в интервалах 19...60... 185; 62... 190...600; 190...600... 1850; 620... 1900...6000; 1900...6000...18 500 Гц, т.е. по два фильтра на частотную декаду, причем каждый фильтр также перекрывает декаду. Постоянные резисторы и конденсаторы должны иметь допуск не хуже ±5 %. Как недостаток этой схемы следует отметить необходимость использования счетверенных переменных резисторов установки частоты фильтров. Добротность фильтров изменяется в пределах 0,5...2,5.

Параграфические эквалайзеры по построению схем не отличаются от параметрических. В них лишь используется внешняя сторона ГЭ - наглядное представление АЧХ.

ЛИТЕРАТУРА
1. Шихатов А. Пассивные регуляторы тембра. - Радио, 1999, № 1, с. 14, 15.
2. Зыков Н. Многополосные регуляторы тембра. - Радио, 1978, № 4, с. 34-36; № 5, с. 40, 41.
3. Галченков Л., Владимиров Ф. Пятиполосный активный. - Радио, 1982, № 7, с. 39-42; 1983, № 4, с. 62; 1985, № 9, с. 60.
4. КОЗЛОВА. Графический эквалайзер. - Радио, 1988, № 2, с. 42-45.
5. Романов И. Активные RC-фильтры: схемы и расчет. - Радио, 1994, № 1, с. 39, 40; № 10, с. 32, 33; 1995, № 3, с. 45-48; № 6, с. 44; № 12, с. 52, 53, 59.
6. Мосягин В., Сплин С. Регулятор тембра с изменяемыми частотами перегиба. Сб.: "В помощь радиолюбителю", вып. 98, с 54- 61. - М.:ДОСААФ, 1987.
7. Старостенко М. Параметрический эквалайзер. - Радио, 1988, № 6, с. 16-18.


Радио 8/2000, с.15-16.